
提升電能質量,應對各種工況問題

提升電能質量,應對各種工況問題
時間:2023-03-30 09:57:12 來源:本網
SVGC補償系統結合了動態補償SVG和靜態補償電容器兩者的優點,對于系統中比較穩定的無功需量部分可以通過電容器進行靜態補償;對于系統中變化快的無功需量部分可通過SVG快速補償。該系統既可以滿足用戶無功補償的需求,又可以大幅度降低設備成本。
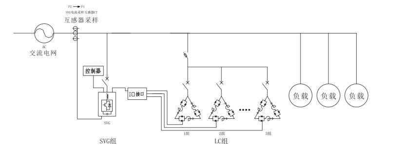
控制過程
1.SVG通過外部互感器檢查系統無功值;
2.檢測到系統中有感性無功時,SVG毫秒級響應投入補償,迅速提升功率因數;
3.控制電容逐步投入,SVG投入量逐步減小。直到系統側功率因數達標,整個補償過程趨于穩定;
4.SVG優先控制電容器投入補償︰
●若容量或響應速度不夠時SVG投入補償;
●檢測到系統中有容性無功時,SVG直接投入補償。
控制示意圖

IO接口可選擇內置SVG或外置

產品特點
1.快速響應由SVG模塊來實現。SVG快速響應時間<50us,全響應時間<10ms;能適用于諧波大、補償要求高的場所;
2.能充分發揮SVG和電容的優點,性價比高,補償容量大,并且能夠延長SVG壽命;
補償特性好、過程可控;
3.應用靈活、對SVGC的任一功率元器件(SVG模塊或電容器)進行組合,可實現SVGC方案的性能調節:
4.SVGC補償范圍能從-1~1;
5.能科學、合理的按照電容器循環投切的方式延長電容器的使用壽命。
實際應用案例

上圖指引

Online consultation
Related News

電話:400-803-3226
商務:15926374356
技術支持:15618019386
時間:9:00-19:00
